TMS320F28069的eCAP(增强型捕获模块)是一个强大的外设,用于精确测量和捕获输入信号的事件和时间戳。
在电机控制、传感器数据采集和信号处理等应用中,eCAP模块可以用于测量霍尔传感器、编码器或其他数字输入信号的周期、频率和相位等信息。通过捕获这些信号的事件和时间戳,用户可以精确地控制电机转速、位置和方向,或者实现精确的数据采集和分析。
以下是eCAP的主要特点和功能:
TMS320F28069有4路eCAP模块,包括以下资源:
可设置的模式有捕捉模式或APWM模式:
捕捉模式:
APWM模式:
一般来说前者较为常用,在捕捉模式下可将eCAP分为事件分频、边沿极性选择与验证、中断控制几大部分(具体可查相关资料)。基本工作流程:
配置好eCAP模块的引脚后,外部事件由引脚输入,首先通过模块的分频部分,分频为2~64(也可选择跳过分频部分)该环节主要针对输入事件信号频率很高的情况。经分频后的信号被送至边沿及序列审核部分,边沿审核即设置为上升沿或下降沿有效,序列审核则是指分配当前对哪个寄存器(CAP1~CAP4)作用。最后就是中断执行控制部分。
在上期的ePWM中介绍了如何配置ePWM模块使其输出PWM波,本期通过eCAP模块来测量PWM波的占空比是否正确。
缺乏硬件,根据专业书籍该实验需将ECAP1引脚用杜邦线先后与EPWM1A引脚和EPWM1B连接起来!
Solver设置定步长为0.5s,时钟90MHz,LSPCLK低速时钟外设4分频:

eCAP的ECAP1 pin assignment引脚选择GPIO5:

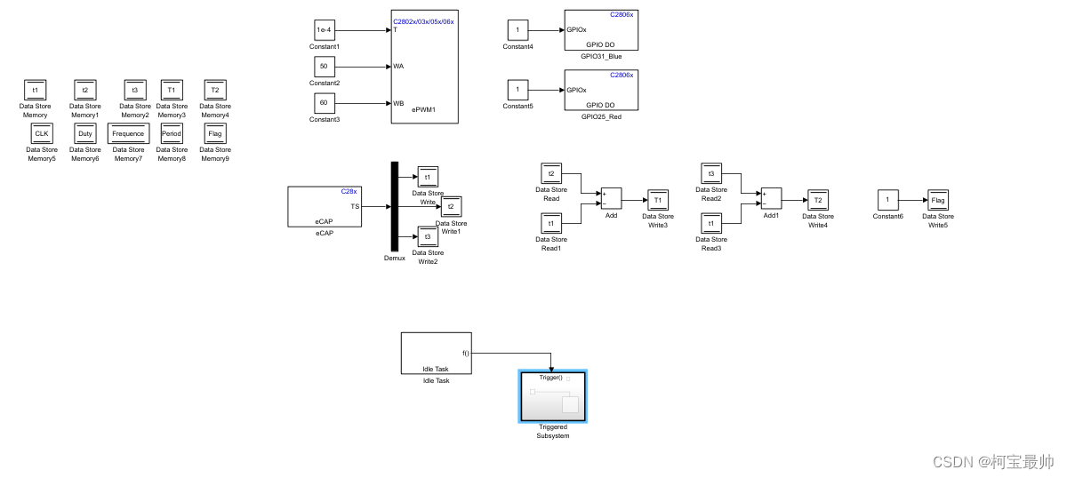
用Data Store Memory模块初始化10个全局变量,用来实现对一方波信号的频率,周期、占空比测量。t1(t2、t3)是第一(二、三)个捕捉事件发生时计数器的值;T1(T2)表示t2-t1(t3-t1),即测试方波的高电平(整个周期)时间对应的计数值;CLK是系统时钟值,Duty是实际方波的占空比,Frequence是方波频率,Period则是周期,Flag表示检测完成时的标志位。

生成两路频率为10kHz,一个是占空比为50%的PWM,另一个是占空比为60%的PWM:



使用eCAP1模式,配置为连续控制。第一次事件的触发极性为上升沿,第二次为下降沿,第三次也为上升沿,计数时间的数据类型为无符号的32位整型。中断配置如下图,在第三次事件之后触发中断,停止计数并重置。在eCAP输出接上Simulink的demux模块,并将输出的值赋予t1、t2、t3(Data StoreWrite模块)




根据t1、t2、t3计算T1、T2并对Flag置位,表示一次检测结束。(Flag标志位,作为while子系统的触发信号)

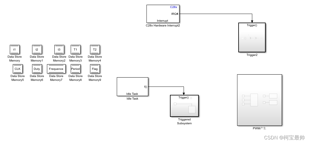
根据eCAP1的中断向量号,它属于CPU中断第四组的第一个PIE中断。
⑦标志位触发,在While(1)中触发计算模块,对输入方波的频率、周期、占空比(PWM参数)进行计算,如下图对它们的计算,其中CLK=1/90000000。

上图其实是放在Triggered Subsystem(while)里的 Subsystem的



下图为eCAP的Simlink模型整体图:

封装后这个样子:
将模型编译后下载到主控板,然后再CCS中打开工程文件进行操作,具体可查阅相关CCS的操作方法,这里不做演示。
STM32专栏(付费9.9)
http://t.csdnimg.cn/H0u9Q
OpenCV-Python专栏(付费9.9)
http://t.csdnimg.cn/htF7k
AI底层逻辑专栏(付费9.9)
http://t.csdnimg.cn/keH1Q
机器学习专栏(免费)
http://t.csdnimg.cn/FaXzAFreeRTOS专栏(免费)
http://t.csdnimg.cn/SjIqU电机控制专栏(免费)
http://t.csdnimg.cn/FNWM7
更多【机器人-【轮式平衡机器人】——TMS320F28069片内外设之eCAP】相关视频教程:www.yxfzedu.com